Internal Echo Board

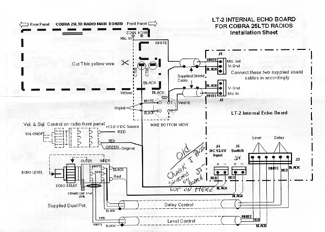
Features -------- Cobra 25 LTD

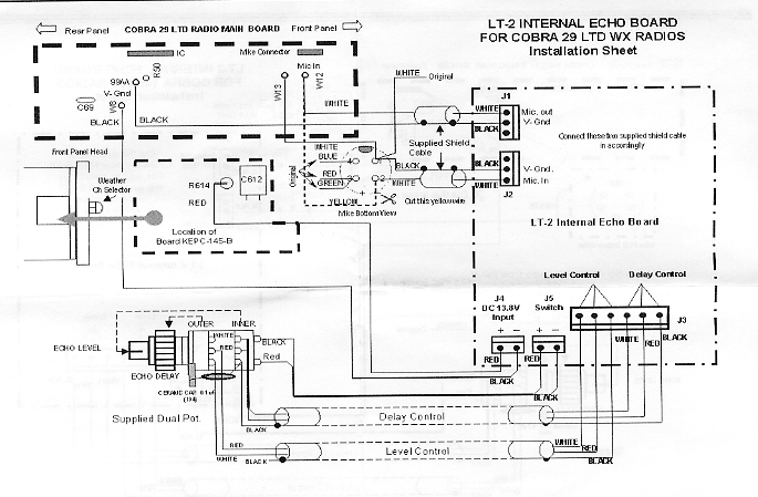
Cobra 29 LTD - Galaxy/Northstar/SS3900

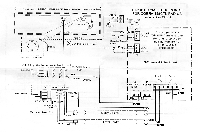
Cobra 148 GTL - Suppliment Update